本文智能插件类型温度草莓视频APP色版资料由优质草莓视频APP色版生产报价厂家为您提供。
工作原理:
温度草莓视频APP色版指Horizons pt1000传感器在温度影响下产生的电阻效应。它由一个特殊的处理单元转换成一个差分电压信号,然后由一个特殊的放大器转换成标准的模拟或数字信号。
产品特性
宽电压源、非线性校正、高精度
防雷击,截止频率干扰设计,抗干扰能力强
线路反向和过压保护、限流保护
本质安全防爆,带HART协议
亨利的PT1000被采用为敏感原件。
适用站点
适用于管道内部温度测量,本质安全防爆场所。
性能参数
测量介质:液体和气体
测量范围:-200-500℃(详见范围参数选择表)
电源范围:9 ~ 36伏直流电
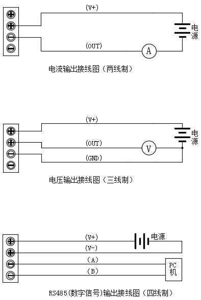
输出信号:4 ~ 20mA、0 ~ 5VDC、0 ~ 10VDC、RS485、4 ~ 20mA HART
探头材料:不锈钢304
精度等级:0.2℃
环境温度:-40 ~ 85℃
稳定性:0.1% fs/年
防护等级:IP65
额定压力:10兆帕(高于可定制压力)
防爆等级:ExiaⅱCT6
最大功率:电流类型≤0.02Us(W)电压类型≤0.008Us(W)数字类型≤0.015Us(W)注:Us=电源电压
负载特性:电流型负载≤{(Us-7)> 0.02(Us =电源电压)}ω
电压负载≥100kω
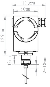
外形尺寸


接线图

电话:400-600-4496
《智能插件类型温度草莓视频APP色版》本文地址:http://www.shfengxiao.com/news/hy/918.html 转载请勿删除!
全国服务热线